银娱优厚会717

tel
lei
产品中心
当前地位:首页 > 产品展示 > 调节阀
双位电动调节阀

双位电动调节阀

  • 产品描述

温州银娱优越会717出产的双位电动调节阀是由阀体、阀座、阀芯阀杆、导向套、阀盖及密封填料与电动执行器经共同后组成。拥有节能(只在工作时才亏损电能),环保(无碳排放),装置快捷方便(无需复杂的气动管路和气泵工作站)蹬着点,宽泛合用于电力、化工、冶金、环保、水处置、轻工、建材等工业自动化系吐潇域。


技术参数

输出推力:44~550KN

输出调节推力:5.71~47.05KN

输出额定关关推力:8.4~63.15KN

地位节造根基误差:(设定行程功夫≥25秒)±1%

沉复性误差:(设定行程功夫≥25秒)≤1%

死 区:0.1%~9.9%可调

输出额定负载止下启动频率:1200次/幼时

输入信号:4~20mA/100Ω,2~10mA/100Ω,DC24V开关量

供电电源:380±10%VAC,50Hz

相对温度:≤95%

环境温度:-30℃~+70℃

防爆等级:ExdⅡBT4

防扩等级:IP68


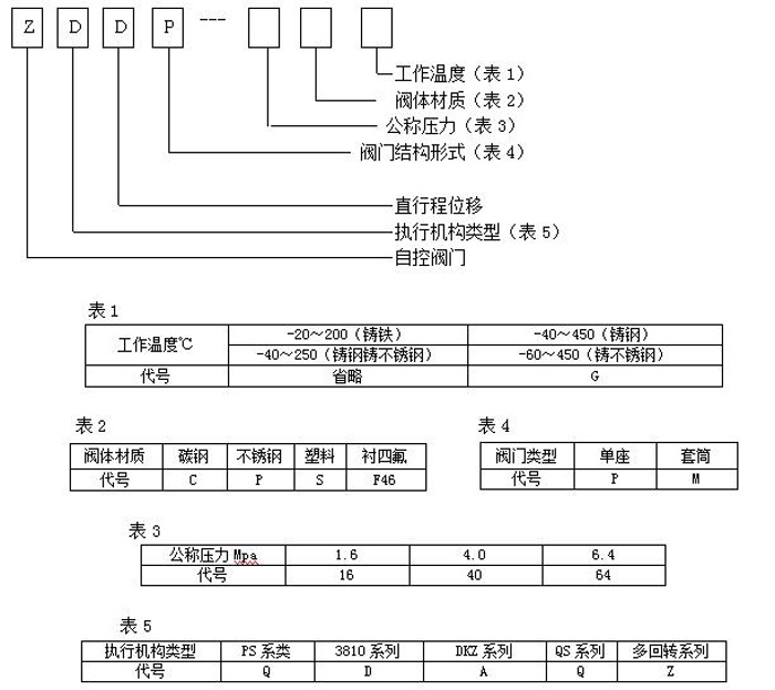
型号假造注明

202008211351591770


工作道理

通过接管工业自动化节造系统的信号(如:4~20mA)来驱动阀门扭转阀芯和阀座之间的截面积大幼节造管路介质的流量、温度、压力等工艺参数。实现自动化调节职能,内含饲服职能,接受统一的4-20mA或1-5V·DC的尺度信号,将电流信号转造成相对应的直线位移,自动地节造调节阀开度,达到对管路内流体的压力、流量、温度、液位等工艺参数的陆续调节。


结构尺寸

银娱优厚会717(中国)股份有限公司

银娱优厚会717(中国)股份有限公司

为什么选择我们?

银娱优越会717位于浙江省享佑装中国泵阀之乡”的温州瓯北,是一家集开发、出产、销售为一体的阀门造作企业,自创建以来,始终对峙为用户提供高质量的阀门产品及美满的售后服务!

常见问题

  • 重要出产那些产品?
    重要出产调节阀、减压阀、堵截阀、蝶阀、球阀、闸阀、执行器等系列产品。
  • 贵公司是出产厂家还是供给商?
    我们是出产厂家,所有产品都是自主出产,不是供给商。
  • 当我必要报价时,我应该提供哪些信息?
    通常情况下,请将您所需产品的具体参数发送给我们,例如:型号、规格等,以便我们能够正确报出价值,满足您的需要。
  • 销售其他品牌的阀门吗?
    我们不销售其它品牌的阀门,若是银娱优厚会717产品适合您,请将所需资料发给我们,获取报价
  • 所需阀门的规格要求能够定造吗?
    能够定造,我们可凭据用户特殊要求冶炼和造作,请将您所必要定造阀门的具体要求发给我们。
  • 若是我急需这些阀门,多长功夫供货?
    若是您急必要订购阀门,我们可以为您调货处置或垂危铺排出产,争取最短的功夫内为您发货。
更新功夫:2020-08-21 10:13:27  点击次数:
本文链接:/product/product2020821356.html
上一篇:DN160蒸汽压力自力式调节阀 下一篇:平衡自力式调节阀
【网站地图】